Ящик управления Я5111-2574-У3 3,2А IP41 автомат CHINT 1 фидер 395х310х220мм (МПО Электромонтаж)
-46%
Экономия16544.42 ₽
Б6023. Ящик управления Я5111-2574-У3 3,2А IP41 автомат CHINT 1 фидер 395х310х220мм (МПО Электромонтаж)
Добавить в избранное
Чтобы добавить товар в Избранное, Вам необходимо авторизоваться.
Наличие в магазинах
0 шт.
Б6023. Ящик управления Я5111-2574-У3 3,2А IP41 автомат CHINT 1 фидер 395х310х220мм (МПО Электромонтаж)
Б6023
1 шт
МПО Электромонтаж
Ящики управления Я5000 нереверсивные
IP30 - IP41
Наличие в магазинах
Б6023. Ящик управления Я5111-2574-У3 3,2А IP41 автомат CHINT 1 фидер 395х310х220мм (МПО Электромонтаж)
| ||||||||||||||||||||||||||||||||||||||||||||||||||
|
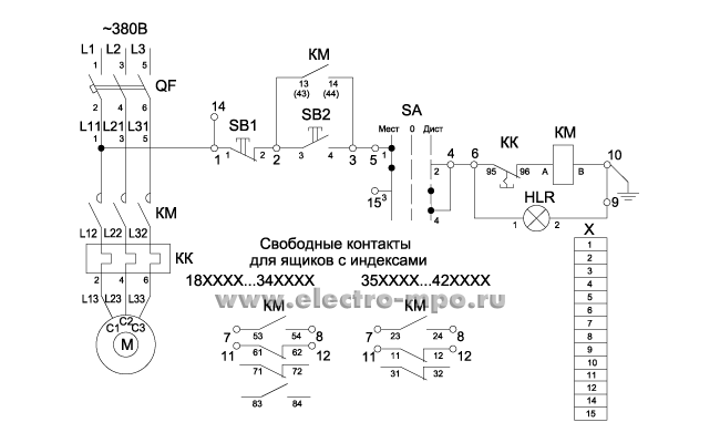
На фото ящик управления Я5111-2274-УЗ. | |||||||||||||||||||||||||||||||||||||||||||||||||
-
Номер по прайс-листуБ6023
-
Торговая единица1
-
ПроизводительМПО Электромонтаж
-
Тип изделияЯщики управления Я5000 нереверсивные
-
Номинальный ток3,2 А
-
Степень защитыIP30 - IP41
-
Материал корпусаМеталл
-
Номинальное входное напряжение380/220 В
-
Тип установкиНавесной
-
Дополнительное оборудованиеАвтоматический выключатель
-
Изготовитель входящего оборудованияЩитэлектрокомплект
-
СборкаДа
-
Количество товара в упаковке1
-
Высота в м0.415
-
Ширина в м0.33
-
Глубина в м0.24
-
Объём в м30.032868
-
Вес в кг6.6
-
ХрупкостьДа
